我公司視“打造國產最穩定的激光粒度儀器”為己任,以科技創品牌、質量闖市場、信譽贏天下為方針,全力打造超穩定、高性價比的國產激光粒度儀器。
LSD-2600是我公司新推出的便攜一體式粒度儀,具有體積小、量程大、自動化程度高等多個優點,整機僅有850mm*270mm*315mm?(含一體式超聲、分散、循環),體積雖小量程卻達到了0.1μm -600μm。LSD-2600屬于濕法全自動激光粒度儀,采用國際最先進的Mie氏散射原理和會聚光傅立葉變換光路。高密度探頭及全量程無縫銜接測試方法,保證了測試結果的準確性和重復性。
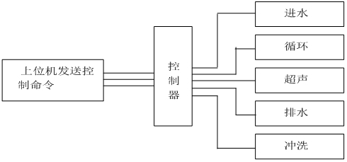
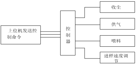
LSD-2600操作過程全部由計算機自動完成控制完成,控制系統原理圖如下:

LSD-2600激光粒度分析儀主要性能特點:
★先進的光路設計:LSD-2600采用會聚光傅立葉變換測試技術保證在最短的焦距獲得最大量程,有效提高儀器的分辨能力;獨特的高密度探測單元,擁有了超強的小顆粒測試能力,高密度探測單元使LSD-2600具有超強的全量程無縫測試能力。
★全密封光纖半導體激光器:LSD-2600采用了高穩定、長壽命的日本三菱全密封光纖半導體激光器,優良的穩定性讓粒度儀擁有了超強的測試重復性,LSD-2600激光功率大小可調,最大激光功率也做到了20mw。
★全自動測試:真正全自動測試,您所做的僅僅是放入樣品,無干擾數據不用人工挑選數據。
★超聲防干燒功能:?LSD-2600可實現超聲防干燒功能,避免無水情況下損壞超聲。
★全新SOP自編輯功能:為滿足不同樣品的測試需要,實現了SOP自編輯功能,根據不同的樣品編輯不同的測試流程,一次編輯保存后下次直接調取使用。
★防塵、防震設計:儀器整體進行了密封設計,大幅提高了內部元器件使用壽命。獨特的防震結構能有效避免外界震動對儀器的干擾,使測試結果更穩定可靠。
★光路調整:計算機遠端控制精密自鎖電機、精密導軌、精密控制器以及軟件系統組成,最小步距1微米,保證激光束焦點始終從探測器中心點穿過,提高測試結果的準確性以及測試的重復性。自動對中系統是耐克特所有型號激光粒度儀的標準配置。。
★免排氣泡設計:全新的設計使整個測試不會有氣泡進入測試樣品窗,避免了氣泡干擾。
★槽鋼導軌:光路導軌由鋁合金統一升級為加厚槽鋼,光路系統更加穩定可靠,同時大大降低溫度、濕度對光路的影響。
★樣品無殘留設計:儀器管道及排水結構進行了優化設計,儀器管道、循環泵內無積液殘留,避免對下一次測試數據的影響。
★樣品窗快換裝置:全新設計的樣品窗快換裝置,使樣品窗更換更方便快捷。
主要技術參數:
| 規格型號 | LSD-2600(標配) | |
| 執行標準 | ISO 13320-1:1999;GB/T19077.1-2008 | |
| 測試范圍 | 0.1μm -600μm | |
| 探測器通道數 | 62 | |
| 準確性誤差 | ≤1%(標準樣品D50值) | |
| 重復性誤差 | ≤1%(標準樣品D50值) | |
| 免排氣泡 | 具備免排氣泡設計,無氣泡干擾數據更準確 | |
| 誤操作保護 | 儀器具備誤操作自我保護功能,儀器對誤操作不響應 | |
| 激光器參數 | 進口光纖輸出大功率激光器 λ= 635nm,? p>20mW | |
| 光路校準 | 光路自動校準 | |
| 分散方法 | 超聲 | 頻率:f=40KHz,功率:p=100W,時間:隨意可調;具備超聲防干燒 |
| 循環、攪拌 | 循環攪拌一體化設計,轉速:100-4000rpm轉速可調 | |
| 循環流量 | 額定流量:0-10L/min可調???額定功率:20W | |
| 樣品池 | 自行設計沸騰式樣品池,分散效果更好,容量:190-600mL均可正常測試 | |
| 防塵、防震設計 | 整機采用防塵、防震設計 | |
| 軟件功能 | 分析模式 | 包括自由分布、R-R分布和對數正態分布、按目分級統計模式等,滿足不同行業對被測樣品粒度統計方式的不同要求 |
| 統計方式 | 體積分布和數量分布,以滿足不同行業對于粒度分布的不同統計方式 | |
| 統計比較 | 可針對多條測試結果進行統計比較分析,可明顯對比不同批次樣品、加工前后樣品以及不同時間測試結果的差異,對工業原料質量控制具有很強的實際意義 | |
| 自行DIY | 用戶自定義要顯示的數據,根據粒徑求百分比、根據百分比求粒徑或根據 | |
| 顯示模板 | 粒徑區間求百分比,以滿足不同行業對粒度測試的表征方式。徑距、一致性、區間累積等等 | |
| 測試報告 | 測試報告可導出Word、Excel、圖片(Bmp)和文本(Text)等多種形式的文檔,滿足在任何場合下查看測試報告以及科研文章中引用測試結果 | |
| 多語言支持 | 中英文語言界面支持,還可根據用戶要求嵌入其他語言界面。 | |
| 智能操作模式 | 真正全自動無人干預操作,無人為因素干擾,您只需按提示加入待測樣品即可,測試結果的重復性更好。 | |
| 操作模式 | 一鍵式全自動軟件操作模式 | |
| 測試速度 | <1min/次(不含樣品分散時間) | |
| 體積 | 750mm*270mm*315mm | |
| 重量 | 25Kg | |



| 激光粒度分析儀裝箱單 | |||
| 序號 | 部件名稱 | 數量 | 備注 |
| 1 | 激光粒度分析儀 | 1臺 | |
| 2 | 加密狗 | 1個 | |
| 3 | 粒度分析軟件 | 1套 | 電子版 |
| 4 | 手寫輸入板 | 1個 | |
| 5 | 工具 | 1套 | |
| 6 | 取樣小勺 | 1把 | |
| 7 | 擦鏡紙 | 5本 | |
| 8 | 2A保險管 | 5個 | |
| 9 | PU管 | 2條 | 進、排水各1根 |
| 10 | 電源線 | 1根 | |
| 11 | 通訊線 | 1根 | |
| 12 | 吸水口過濾器 | 1個 | |
| 13 | 保修卡 | 1份 | |
| 14 | 合格證 | 1份 | |
| 15 | 驗收報告 | 1份 | |
| 16 | 客戶操作培訓表 | 1份 | |
]]>
干法分散采取了直線噴射分散方法,樣品經過高壓氣體分散后垂直向后飛行,避免了待測顆粒二次團簇,同時采取了管道無殘留設計,保證了測試不同樣品的準確性。優越的光路自動校對系統、干濕一鍵切換系統、干法電腦遠端控制喂料系統等精心設計彰顯出LSD-1078B獨特優勢。
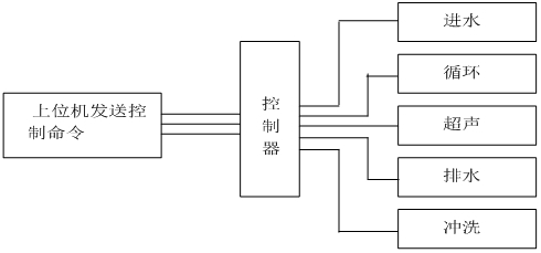
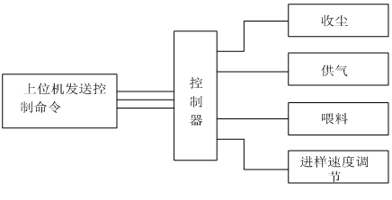
測試過程由計算機自動完成控制完成,控制系統原理圖如下:

智能型激光粒度分析儀控制系統原理圖
智能型干粉激光粒度分析儀控制系統原理圖
一 儀器特點
?二 儀器參數
| 規格型號 | LSD-1078B | |
| 執行標準 | ISO 13320:2009;GBT 19077-2016 | |
| 測試范圍 | 濕法0.01μm -2000μm干法0.1-2000μm | |
| 探測器通道數 | 濕法127 ???干法96(均勻交叉及面積補償多方位陣列) | |
| 超高速采集主板 | 用超高速采集主板,16bit.200kbs的采樣速度,樣品在激光光束中0.1s即可得出準確結果。 | |
| 準確性、重復性誤差 | ??<±0.5%(國家標準樣品D50值) | |
| 免排氣泡 | 具備免排氣泡設計,無氣泡干擾數據更準確 | |
| 激光器參數 | 進口光纖輸出大功率半導體激光器 λ= 635nm,? 功率最大20mW,使用壽命>50000小時 | |
| 激光器智能管理系統 | 實時監測儀器的工作狀態,一旦接收到工作的命令智能管理系統會瞬間點亮激光器,高性能激光器會在3秒內達到穩定的工作狀態 | |
| 光學對中系統 | 機械中心+光學中心雙定位全自動對中系統 | |
| 操作模式 | SOP可編輯一鍵式全自動測量 | |
| 濃度范圍 | 最低遮光度3%,最高遮光度90%(光學濃度) | |
| 樣品窗 | 特殊鍍膜工藝處理,光信號透過率>99.7% | |
| 智能操作模式 | 干、濕法測試均實現軟件一鍵式全自動操作 | |
| 干濕法切換 | 軟件一鍵式自動切換,無需手動操作 | |
| 內置分散方法 | 超聲 | 頻率:f=40KHz,功率:p=80W,時間:隨意可調;具備超聲防干燒 |
| 攪拌 | 循環攪拌一體化設計,轉速:100-3950rpm轉速可調 | |
| 循環 | 循環額定流量:0-10L/min可調 ?額定功率:25W | |
| 樣品池 | 自行設計沸騰式樣品池,分散效果更好,容量:190-600mL均可正常測試 | |
| 干法分散 | 分散方式 | 高壓空氣分散 |
| 喂料方式 | 機械無級調速振動喂料,軟件控制 | |
| 無油靜音空壓機 | 具有粉塵過濾功能,保證測試準確性,0.1-0.8MPa連續可調 | |
| 過濾器 | 可過濾空氣中的水分,保證分散效果 | |
| 測量時間 | 典型值<10秒 | |
| 環境溫度 | 0°-45°C | |
| 環境濕度 | 10%-85%相對濕度(無結凝) | |
| 電源要求 | 110V-240V(±20V),50Hz-60Hz | |
| 體積 | 1040mm*505mm*335mm | |
| 重量 | 50Kg | |
?三?軟件功能
?
| 測試報告 | 測試報告可導出Word、Excel、圖片(Bmp)和文本(Text)等多種形式的文檔,滿足在任何場合下查看測試報告以及科研文章中引用測試結果 |
| 自行DIY | 用戶自定義要顯示的數據,根據粒徑求百分比、根據百分比求粒徑或根據 |
| 統計方式 | 體積分布和數量分布,以滿足不同行業對于粒度分布的不同統計方式 |
| 統計比較 | 可針對多條測試結果進行統計比較分析,可明顯對比不同批次樣品、加工前后樣品以及不同時間測試結果的差異,對工業原料質量控制具有很強的實際意義 |
| 分析模式 | 包括自由分布、R-R分布和對數正態分布、按目分級統計模式等,滿足不同行業對被測樣品粒度統計方式的不同要求 |
| 顯示模板 | 粒徑區間求百分比,以滿足不同行業對粒度測試的表征方式。徑距、一致性、區間累積等等 |
| 智能操作模式 | 真正全自動無人干預操作,無人為因素干擾,您只需按提示加入待測樣品即可,測試結果的重復性更好。 |
| 多語言支持 | 中英文語言界面支持,還可根據用戶要求嵌入其他語言界面。 |
?四?測試軟件及分析報告
?
附件:常用孔徑尺寸與目數對應表
| 目數(mesh) | 微米(μm) | 目數(mesh) | 微米(μm) | 目數(mesh) | 微米(μm) |
| 2.5 | 7925 | 20 | 833 | 200 | 74 |
| 3 | 5880 | 24 | 701 | 250 | 61 |
| 4 | 4599 | 27 | 589 | 270 | 53 |
| 5 | 3962 | 32 | 495 | 325 | 47 |
| 6 | 3327 | 35 | 417 | 425 | 33 |
| 7 | 2794 | 40 | 350 | 500 | 25 |
| 8 | 2362 | 60 | 245 | 625 | 20 |
| 9 | 1981 | 65 | 220 | 800 | 15 |
| 10 | 1651 | 80 | 198 | 1250 | 10 |
| 12 | 1397 | 100 | 165 | 2500 | 5 |
| 14 | 1165 | 110 | 150 | 3250 | 2 |
| 16 | 991 | 180 | 83 | 12500 | 1 |
]]>
干法分散采取了直線噴射分散方法,樣品經過高壓氣體分散后垂直向后飛行,避免了待測顆粒二次團簇,同時采取了管道無殘留設計,保證了測試不同樣品的準確性。優越的光路自動校對系統、干濕一鍵切換系統、干法電腦遠端控制喂料系統等精心設計彰顯出LSD-1078A獨特優勢。
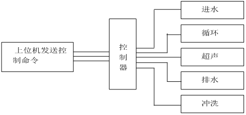
測試過程由計算機自動完成控制完成,控制系統原理圖如下:

智能型激光粒度分析儀控制系統原理圖
智能型干粉激光粒度分析儀控制系統原理圖
一 儀器特點
?二 儀器參數
| 規格型號 | LSD-1078A | |
| 執行標準 | ISO 13320:2009;GBT 19077-2016 | |
| 測試范圍 | 濕法0.01μm -1250μm ??干法0.1-1250μm | |
| 探測器通道數 | 濕法127 ???干法96(均勻交叉及面積補償多方位陣列) | |
| 超高速采集主板 | 用超高速采集主板,16bit.200kbs的采樣速度,樣品在激光光束中0.1s即可得出準確結果。 | |
| 準確性、重復性誤差 | ??<±0.5%(國家標準樣品D50值) | |
| 免排氣泡 | 具備免排氣泡設計,無氣泡干擾數據更準確 | |
| 激光器參數 | 進口光纖輸出大功率半導體激光器 λ= 635nm,? 功率最大20mW,使用壽命>50000小時 | |
| 激光器智能管理系統 | 實時監測儀器的工作狀態,一旦接收到工作的命令智能管理系統會瞬間點亮激光器,高性能激光器會在3秒內達到穩定的工作狀態 | |
| 光學對中系統 | 機械中心+光學中心雙定位全自動對中系統 | |
| 操作模式 | SOP可編輯一鍵式全自動測量 | |
| 濃度范圍 | 最低遮光度3%,最高遮光度90%(光學濃度) | |
| 樣品窗 | 特殊鍍膜工藝處理,光信號透過率>99.7% | |
| 智能操作模式 | 干、濕法測試均實現軟件一鍵式全自動操作 | |
| 干濕法切換 | 軟件一鍵式自動切換,無需手動操作 | |
| 內置分散方法 | 超聲 | 頻率:f=40KHz,功率:p=80W,時間:隨意可調;具備超聲防干燒 |
| 攪拌 | 循環攪拌一體化設計,轉速:100-3950rpm轉速可調 | |
| 循環 | 循環額定流量:0-10L/min可調 ?額定功率:25W | |
| 樣品池 | 自行設計沸騰式樣品池,分散效果更好,容量:190-600mL均可正常測試 | |
| 干法分散 | 分散方式 | 高壓空氣分散 |
| 喂料方式 | 機械無級調速振動喂料,軟件控制 | |
| 無油靜音空壓機 | 具有粉塵過濾功能,保證測試準確性,0.1-0.8MPa連續可調 | |
| 過濾器 | 可過濾空氣中的水分,保證分散效果 | |
| 測量時間 | 典型值<10秒 | |
| 環境溫度 | 0°-45°C | |
| 環境濕度 | 10%-85%相對濕度(無結凝) | |
| 電源要求 | 110V-240V(±20V),50Hz-60Hz | |
| 體積 | 1040mm*505mm*335mm | |
| 重量 | 50Kg | |
?三?軟件功能
?
| 測試報告 | 測試報告可導出Word、Excel、圖片(Bmp)和文本(Text)等多種形式的文檔,滿足在任何場合下查看測試報告以及科研文章中引用測試結果 |
| 自行DIY | 用戶自定義要顯示的數據,根據粒徑求百分比、根據百分比求粒徑或根據 |
| 統計方式 | 體積分布和數量分布,以滿足不同行業對于粒度分布的不同統計方式 |
| 統計比較 | 可針對多條測試結果進行統計比較分析,可明顯對比不同批次樣品、加工前后樣品以及不同時間測試結果的差異,對工業原料質量控制具有很強的實際意義 |
| 分析模式 | 包括自由分布、R-R分布和對數正態分布、按目分級統計模式等,滿足不同行業對被測樣品粒度統計方式的不同要求 |
| 顯示模板 | 粒徑區間求百分比,以滿足不同行業對粒度測試的表征方式。徑距、一致性、區間累積等等 |
| 智能操作模式 | 真正全自動無人干預操作,無人為因素干擾,您只需按提示加入待測樣品即可,測試結果的重復性更好。 |
| 多語言支持 | 中英文語言界面支持,還可根據用戶要求嵌入其他語言界面。 |
?四?測試軟件及分析報告
?
附件:常用孔徑尺寸與目數對應表
| 目數(mesh) | 微米(μm) | 目數(mesh) | 微米(μm) | 目數(mesh) | 微米(μm) |
| 2.5 | 7925 | 20 | 833 | 200 | 74 |
| 3 | 5880 | 24 | 701 | 250 | 61 |
| 4 | 4599 | 27 | 589 | 270 | 53 |
| 5 | 3962 | 32 | 495 | 325 | 47 |
| 6 | 3327 | 35 | 417 | 425 | 33 |
| 7 | 2794 | 40 | 350 | 500 | 25 |
| 8 | 2362 | 60 | 245 | 625 | 20 |
| 9 | 1981 | 65 | 220 | 800 | 15 |
| 10 | 1651 | 80 | 198 | 1250 | 10 |
| 12 | 1397 | 100 | 165 | 2500 | 5 |
| 14 | 1165 | 110 | 150 | 3250 | 2 |
| 16 | 991 | 180 | 83 | 12500 | 1 |
]]>
產品介紹:
LSD-N9是我公司新推出的基于動態光散射原理的納米粒度儀。它采用高速光子相關器和專業的高性能光電倍增管作為核心器件,具有快速、高分辨率、重復及準確等特點,是納米顆粒粒度測定的主要產品。
主要性能特點:
先進的測試原理:本儀器采用動態光散射原理和光子相關光譜技術,根據顆粒在液體中的布朗運動的速度測定顆粒大小,小顆粒布朗運動速度快,大顆粒布朗運動速度慢。當激光束照射在運動的顆粒上時,某一角度(本儀器采用90度)的散射光隨時間發生動態變化,變化的快慢與顆粒在液體中的布朗運動的速度有關,采用光子相關光譜法對動態散射光譜進行統計及相關運算分析,并根據Stokes-Einstein方程計算其顆粒大小。
高靈敏度與信噪比:采用具有低暗計數、高靈敏度的HAMAMATSU專業級高性能光電倍增管(PMT)作為探測器,對光子信號具有極高的靈敏度和信噪比,從而保證了測試結果的高準確度和高分辨率;
超強的運算功能:使用PCS技術測定納米級顆粒大小,必須能夠分辨納秒級信號起伏。本儀器的核心部件采用專用集成電路ASIC研制的高速光子相關器,具有識別6ns的極高分辨能力和極高的信號處理速度,可快速實時的采集光子數并計算相關運算,為測試準確度奠定基礎;
穩定的光路系統:采用恒溫控制的大功率半導體激光和光纖組合搭建而成的光子相關光譜探測系統,使其不僅體積小,而且具有很強的抗干擾能力和穩定性,保證測試結果重復穩定;
高精度溫控系統:樣品池溫控系統和激光器溫控系統精度高達±0.1℃,使被測樣品和激光器光源在整個測試過程中都處于恒溫狀態,避免溫度變化對測試結果的影響,確保測試準確性和重復性;
超強功能的分析軟件:分析軟件中反演算法采用國際標準推薦的累計量法以及目前比較通用的非負最小二乘法(NNLS)和Contin等多種算法,其測試結果與國際權威的同類產品具有很好的一致性;
測試精準并穩定:高性能的硬件和國際標準化的反演算法的完美結合,造就了測試結果的精準與重復,其測試準確度和重復性等指標均高于國際標準要求。
?相關納米粒度儀技術參數及詳細配置
| 規格型號 | LSD-N9 |
| 執行標準 | GB/T?29022-2012/ISO?22412:2008 |
| 測試范圍 | 1-10000nm(與樣品有關) |
| 濃度范圍 | 0.1mg/L-100mg/L |
| 準確度誤差 | <1%(國家標準樣品平均粒徑) |
| 重復性誤差 | <1%(國家標準樣品平均粒徑) |
| 激光 | 主激光器:λ=532nm,半導體激光器(溫控保護) |
| 探測器 | 光電倍增管(PMT) |
| 散射角 | 90° |
| 樣品池 | 10mm*10mm , 4ml(帶溫控保護) |
| 溫度范圍 | 5-90℃(精度±0.1℃) |
| 測試速度 | <1Min/次(不含樣品分散時間) |
| 光子相關器 | ? ? ?物理通道:512,等效通道:10000,基線通道:8 采樣及延遲時間:1us~200us動態可調 最小分辨能力:6ns |
?產品圖片:

?器售后服務:
1.所有激光粒度儀產品均上門安裝調試
2.所有產品均免費保修壹年,終身維護。
3.所有產品在運輸過程中有損壞時,一切責任由我方承擔,更換新品。
4.關于使用操作方法,我方有責任與義務教導買方技術使用人員至完全熟練為止。
]]>優勢
加持了以下多項創新技術:
◆?偏振濾波技術
◆?衍射愛里斑反常變化(ACAD)的補償修正技術
◆?斜入射反傅里葉光路配置
◆?格柵式大角度檢測陣列技術
◆?統一的粒度分析模式
◆?連續液位感知及控制技術
◆?高靈敏度光能跟蹤及穩定技術
光學測量系統的卓越性能還包括:
◆?完全符合ISO13320衍射法測量技術標準
◆ 無需更換透鏡,無需使用標準樣校準,量程范圍達到0.05微米至1200微米
◆ 實時測量速率高達每秒1000Hz,優于當前國內外的同類產品
◆ 采用自動溫度恒定技術的超高穩定固體激光光源系統,徹底克服了氦氖氣體激光器預熱時間長,使用壽命短的缺點
Hydrolink SM 手動濕法分散進樣器
◆?標準容量最大500毫升
◆?手動控制,操作簡單明了
◆?系統內置高效防干燒超聲分散器,保證各類樣品都能被有效分散和均輸送
◆ 懸浮式液面感知,氣泡自動消除
◆ 全自動樣品分散和清洗
◆?易用工具,實現樣品池窗口的快速拆卸和清潔
| ??????? 型號 | LSDSF-2000 | LSDSF-2100Puls |
| 測量原理 | 激光衍射/靜態散射 | |
| 光學模型 | 全量程米氏理論及夫朗霍夫理論可選 | |
| 粒徑范圍 | 0.1μm-800μm | 0.05μm-1200μm |
| 進樣方式 | 容量400mL
離心泵 內置超聲?(防干燒,手動控制) 手動進水,排水 單電機驅動 |
|
| 光源 | 半導體固體激光器 | |
| 對中方式 | 自動 | |
| 進樣系統 | 分體式 | |
| 光學系統 | 逆傅里葉變換 | |
| 準確度 | Dv50優于±0.8%?(NIST可溯源乳膠標樣) | |
| 重復性 | Dv50優于±0.8%?(NIST可溯源乳膠標樣) | |
| 軟件SOP功能 | 有 | |
| 探測器數量 | 42 | 44 |
| 光學系統尺寸 | 主機510mm x 257mm x 350mm
進樣器270mm x?170mm x 340m |
|

LSD-1076B采用國際最先進的MIE氏散射原理和會聚光傅里葉變換光路,傅里葉變換鏡頭+濾波鏡頭雙鏡頭技術的采用保證了儀器的測量精度,高密度陣列探頭及全量程無縫銜接測試方法,保證了測試結果的準確性和重復性。獨特的濕法循環分散系統采取了管道無殘留設計,保證顆粒測試過程無顆粒沉積現象,測試排水后無廢液積存現象,不但保證了測試不同樣品的準確性,還保證了第二次測試精度,使測試結果更真實可靠。
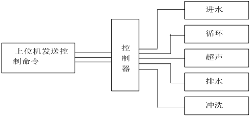
? ? ? ?測試過程由計算機自動完成控制完成,控制系統原理圖如下:

一?儀器特點
?二 儀器參數
| 規格型號 | LSD-1076B | |
| 執行標準 | ISO 13320:2009;GBT 19077-2016 | |
| 測試范圍 | 0.1μm -1250μm | |
| 探測器通道數 | 96通道均勻交叉及面積補償多方位陣列 | |
| 超高速主板 | 超高速采集主板(16bit.200kbs) | |
| 測量精度 | 準確性重復性Dv50均優于±0.5%(NIST可溯源標準樣品) | |
| 免排氣泡 | 具備免排氣泡設計,無氣泡干擾數據更準確 | |
| 激光器參數 | 進口光纖輸出大功率半導體激光器 λ= 635nm,? p>10mW,使用壽命>50000小時 | |
| 激光器智能管理系統 | 實時監測儀器的工作狀態,一旦接收到工作的命令智能管理系統會瞬間點亮激光器,高性能激光器會在3秒內達到穩定的工作狀態 | |
| 光學對中系統 | 機械中心+光學中心雙定位全自動對中系統 | |
| 操作模式 | SOP可編輯一鍵式全自動測量 | |
| 濃度范圍 | 最低遮光度3%,最高遮光度90%(光學濃度) | |
| 樣品窗 | 特殊鍍膜工藝處理,光信號透過率>99.7% | |
| 內置分散方法 | 超聲 | 頻率:f=40KHz,功率:p=80W,時間:隨意可調;具備超聲防干燒 |
| 攪拌 | 循環攪拌一體化設計,轉速:100-3950rpm轉速可調 | |
| 循環 | 循環額定流量:0-10L/min可調 ?額定功率:25W | |
| 樣品池 | 自行設計沸騰式樣品池,分散效果更好,容量:190-600mL均可正常測試 | |
| 測量時間 | 典型值<10秒 | |
| 環境溫度 | 0°-45°C | |
| 環境濕度 | 10%-85%相對濕度(無結凝) | |
| 電源要求 | 110V-240V(±20V),50Hz-60Hz | |
| 體積 | 800mm*280mm*335mm | |
| 重量 | 38Kg | |
?三?軟件功能
?
| 測試報告 | 測試報告可導出Word、Excel、圖片(Bmp)和文本(Text)等多種形式的文檔,滿足在任何場合下查看測試報告以及科研文章中引用測試結果 |
| 自行DIY | 用戶自定義要顯示的數據,根據粒徑求百分比、根據百分比求粒徑或根據 |
| 統計方式 | 體積分布和數量分布,以滿足不同行業對于粒度分布的不同統計方式 |
| 統計比較 | 可針對多條測試結果進行統計比較分析,可明顯對比不同批次樣品、加工前后樣品以及不同時間測試結果的差異,對工業原料質量控制具有很強的實際意義 |
| 分析模式 | 包括自由分布、R-R分布和對數正態分布、按目分級統計模式等,滿足不同行業對被測樣品粒度統計方式的不同要求 |
| 顯示模板 | 粒徑區間求百分比,以滿足不同行業對粒度測試的表征方式。徑距、一致性、區間累積等等 |
| 智能操作模式 | 真正全自動無人干預操作,無人為因素干擾,您只需按提示加入待測樣品即可,測試結果的重復性更好。 |
| 多語言支持 | 中英文語言界面支持,還可根據用戶要求嵌入其他語言界面。 |
?四?測試軟件及分析報告
?
附件:常用孔徑尺寸與目數對應表
| 目數(mesh) | 微米(μm) | 目數(mesh) | 微米(μm) | 目數(mesh) | 微米(μm) |
| 2.5 | 7925 | 20 | 833 | 200 | 74 |
| 3 | 5880 | 24 | 701 | 250 | 61 |
| 4 | 4599 | 27 | 589 | 270 | 53 |
| 5 | 3962 | 32 | 495 | 325 | 47 |
| 6 | 3327 | 35 | 417 | 425 | 33 |
| 7 | 2794 | 40 | 350 | 500 | 25 |
| 8 | 2362 | 60 | 245 | 625 | 20 |
| 9 | 1981 | 65 | 220 | 800 | 15 |
| 10 | 1651 | 80 | 198 | 1250 | 10 |
| 12 | 1397 | 100 | 165 | 2500 | 5 |
| 14 | 1165 | 110 | 150 | 3250 | 2 |
| 16 | 991 | 180 | 83 | 12500 | 1 |
]]>
噴霧激光粒度分析儀主要性能特點:
LSD-1079整體結構可分可合
采用了可分可合式結構結構,分開即成了分體式結構,可測試遠距離樣品,保證了儀器在不同環境中適用;合起來即成了一體式結構,一體式結構會更加穩定,測量結果不受環境影響,PW180-A采用了大平臺,即使一體式使用也能滿足1到3米的距離上正常測試。
先進的光路設計:
采用了夫瑯禾費衍射原理和典型的平行光路設計,配備了大功率的半導體激光器;獨特的高密度探測單元,讓擁有了超強的小顆粒測試能力,PW180-A在1μm~2000μm內無縫測試。同時又加入了光路自動調整裝置,方便操作的同時又延長了儀器的適用壽命。
大功率半導體激光器:
采用了大功率的半導體激光器,增強了儀器的分辨能力,使小顆粒也無處藏身。
光路自動校對:
因環境的變換會造成儀器的微量變化,這樣會使測量結果誤差增大,PW180-A加入了光路自動調整系統,保證了儀器測量的穩定性、準確性。
獨特微量循環系統:(選配)
可以選配濕法循環裝置,這樣噴霧粒度儀瞬間成為濕法粒度儀。整個分散循環系統進行了優化設計,分散介質大于120毫升即可循環測試,真正達到了微量循環測試;優化的設計保證排水后無廢夜殘留,保證了下一次測試結果的準確性,濕法優點可參考NKT5100。
超寬量程:
量程達到了1μm~2000μm。
強大的分析軟件:
強大的分析軟件可以隨時記錄所有激光束的內所有霧滴的粒度分布。在激光束內移動噴霧測試結果可以被連續記錄和統計分析。
主要技術參數:
|
主要 技術 參數 |
規格型號 | LSD-1079 |
| 執行標準 | ISO13320,GB/T19077.1-2003 | |
| 測試范圍 | 1μm~2000μm | |
| 通道數 | 60+ | |
| 準確性 | <1%(標樣D50偏差) | |
| 重復性 | <1%(標樣D50偏差) | |
| 激光 | LD泵浦激光器;λ=532nm;p>40mw | |
| 軟件運行環境 | Windows2000、WindowsXP、Windows7 | |
| 測試速度 | <1min/次 | |
| 接口方式 | RS232或USB方式 |
說明:因量程及使用環境不同噴霧儀器與圖片可能會有一定的差別。
]]>
?
?
LSD-1076A采用國際最先進的MIE氏散射原理和會聚光傅里葉變換光路,傅里葉變換鏡頭+濾波鏡頭雙鏡頭技術的采用保證了儀器的測量精度,高密度陣列探頭及全量程無縫銜接測試方法,保證了測試結果的準確性和重復性。獨特的濕法循環分散系統采取了管道無殘留設計,保證顆粒測試過程無顆粒沉積現象,測試排水后無廢液積存現象,不但保證了測試不同樣品的準確性,還保證了第二次測試精度,使測試結果更真實可靠。
測試過程由計算機自動完成控制完成,控制系統原理圖如下:
一 儀器特點
?二 儀器參數
| 規格型號 | LSD-1076A |
| 執行標準 | ISO 13320:2009;GBT 19077-2016 |
| 測試范圍 | 0.1μm -800μm |
| 探測器通道數 | 86通道均勻交叉及面積補償多方位陣列 |
| 超高速主板 | 10000次每秒的采用速度 |
| 測量精度 | 準確性重復性Dv50均優于±0.5%(NIST可溯源標準樣品) |
| 免排氣泡 | 具備免排氣泡設計,無氣泡干擾數據更準確 |
| 激光器參數 | 進口光纖輸出大功率半導體激光器 λ= 635nm, ?p>10mW,使用壽命>50000小時 |
| 激光器智能管理系統 | 實時監測儀器的工作狀態,一旦接收到工作的命令智能管理系統會瞬間點亮激光器,高性能激光器會在3秒內達到穩定的工作狀態 |
| 光學對中系統 | 機械中心+光學中心雙定位全自動對中系統 |
| 操作模式 | SOP可編輯一鍵式全自動測量 |
| 濃度范圍 | 最低遮光度3%,最高遮光度90%(光學濃度) |
| 樣品窗 | 特殊鍍膜工藝處理,光信號透過率>99.7% |
| 內置分散方法 | 超聲:頻率:f=40KHz,功率:p=80W,時間:隨意可調;具備超聲防干燒 |
| 攪拌:循環攪拌一體化設計,轉速:100-33950rpm轉速可調 | |
| 循環:循環額定流量:0-10L/min可調 ?額定功率:25W | |
| 樣品池 | 自行設計沸騰式樣品池,分散效果更好,容量:190-600mL均可正常測試 |
| 測量時間 | 典型值<10秒 |
| 環境溫度 | 0°-45°C |
| 環境濕度 | 10%-85%相對濕度(無結凝) |
| 電源要求 | 110V-240V(±20V),50Hz-60Hz |
| 體積 | 800mm*280mm*335mm |
| 重量 | 38Kg |
?
三 軟件功能
| 測試報告 | 測試報告可導出Word、Excel、圖片(Bmp)和文本(Text)等多種形式的文檔,滿足在任何場合下查看測試報告以及科研文章中引用測試結果 |
| 自行DIY | 用戶自定義要顯示的數據,根據粒徑求百分比、根據百分比求粒徑或根據 |
| 統計方式 | 體積分布和數量分布,以滿足不同行業對于粒度分布的不同統計方式 |
| 統計比較 | 可針對多條測試結果進行統計比較分析,可明顯對比不同批次樣品、加工前后樣品以及不同時間測試結果的差異,對工業原料質量控制具有很強的實際意義 |
| 分析模式 | 包括自由分布、R-R分布和對數正態分布、按目分級統計模式等,滿足不同行業對被測樣品粒度統計方式的不同要求 |
| 顯示模板 | 粒徑區間求百分比,以滿足不同行業對粒度測試的表征方式。徑距、一致性、區間累積等等 |
| 智能操作模式 | 真正全自動無人干預操作,無人為因素干擾,您只需按提示加入待測樣品即可,測試結果的重復性更好。 |
| 多語言支持 | 中英文語言界面支持,還可根據用戶要求嵌入其他語言界面。 |
?
四 測試軟件及分析報告
?
?
?
?
附件:常用孔徑尺寸與目數對應表
| 目數(mesh) | 微米(μm) | 目數(mesh) | 微米(μm) | 目數(mesh) | 微米(μm) |
| 2.5 | 7925 | 20 | 833 | 200 | 74 |
| 3 | 5880 | 24 | 701 | 250 | 61 |
| 4 | 4599 | 27 | 589 | 270 | 53 |
| 5 | 3962 | 32 | 495 | 325 | 47 |
| 6 | 3327 | 35 | 417 | 425 | 33 |
| 7 | 2794 | 40 | 350 | 500 | 25 |
| 8 | 2362 | 60 | 245 | 625 | 20 |
| 9 | 1981 | 65 | 220 | 800 | 15 |
| 10 | 1651 | 80 | 198 | 1250 | 10 |
| 12 | 1397 | 100 | 165 | 2500 | 5 |
| 14 | 1165 | 110 | 150 | 3250 | 2 |
| 16 | 991 | 180 | 83 | 12500 | 1 |
]]>
先進的光路設計:
采用會聚光傅立葉變換測試技術保證在短的焦距獲得大量程,有效提高儀器的分辨能力;獨特的小探頭排布,讓2010擁有了超強的小顆粒測試能力。優越的自動對中系統及電腦操作系統彰顯出LSD-1077人性化設計。
高穩定光路優化:
獨具匠心的設計讓LSD-1077擁有了先進的高穩定光路,它采用了高穩定、長壽命的進口氦-氖激光器,優良的單色性讓LSD-1077擁有了超強的穩定性;主要光路采取了全封閉設計,保證了儀器在復雜環境長時間測試;高密度旋轉式探頭分布保證了LSD-1077超強的全量程無縫測試;
獨特的干法分散系統:
分散系統在法國理論數據的基礎上進行了優化設計,對干粉的分散更加均勻,超強的負壓保證了進料的連續性及均勻性,有效避免測試過程中干粉的相互粘連。
探測器:
探測器采用了主探測器與副探測器相結合的全新設計,保證了儀器全量程內無縫探測,使測試更加準確。主探測器設計了自動對中系統,可實現儀器的一鍵自動對中,彰顯人性化設計。同時有效避免手動對中對探測器的損害,有效延長了儀器的使用壽命。
防塵、防震設計:
儀器整體進行了密封設計,大幅提高了內部元器件使用壽命。獨特的懸浮式結構能有效避免外界震動對儀器的干擾,使結果測試更穩定可靠。
光路自動校對:
光路微變,儀器可以自行對光路進行調節。
管道無殘留:
測試完成后管道內無殘留樣品,不會對下次測試造成干擾。
計算機控制喂料:
測試人員可借助計算機精準控制儀器進料量。
主要技術參數:
| 主要
技術 參數 |
規格型號 | LSD-1077 | ||
| 執行標準 | ISO13320,GB/T19077.1-2003 | ISO13320,GB/T19077.1-2003 | ISO13320,GB/T19077.1-2003 | |
| 測試范圍 | 0.1~800μm | 0.1~1250μm | 0.1~2000μm | |
| 通道數 | 51 | 51 | 51 | |
| 準確性 | <3%(標樣D50偏差) | <3%(標樣D50偏差) | <3%(標樣D50偏差) | |
| 重復性 | <3%(標樣D50偏差) | <3%(標樣D50偏差) | <3%(標樣D50偏差) | |
| 激光 | He-Ne激光器,壽命大于3萬小時 | He-Ne激光器,壽命大于3萬小時 | He-Ne激光器,壽命大于3萬小時 | |
| 光路調節方式 | 光路全自動對中,精度達到微米級別 | 光路全自動對中,精度達到微米級別 | 光路全自動對中,精度達到微米級別 | |
| 測試速度 | <1min/次 | <1min/次 | <1min/次 | |
| 接口方式 | USB接口。 | USB接口。 | USB接口。 | |
]]>